محمد بن زايد ومحمد بن راشد: تمنياتنا بمستقبل مشرق لشعبنا وسلام واستقرار للعالم
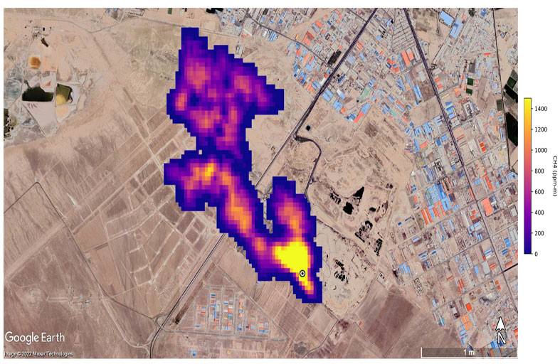
رصد مواقع انبعاثات الميثان الفائقة من الفضاء
كشفت مهمة جديدة لوكالة ناسا الأميركية من الفضاء عن عشرات المواقع المسؤولة عن انبعاثات فائقة من الميثان، في إنجاز يأمل العلماء أن يساهم في الحد من انبعاثات هذا الغاز المساهم بدرجة كبيرة في الاحترار المناخي.
وترتبط هذه "الباعثات الفائقة" بشكل عام بمواقع لإنتاج الوقود الأحفوري أو معالجة النفايات أو حتى بقطاعات الزراعة.
وقد أُطلقت مهمة إميت (EMIT) الفضائية في تموز يوليو وتم تثبيتها على محطة الفضاء الدولية، وكانت تهدف في البداية إلى مراقبة كيفية تأثير حركة الغبار المعدني على المناخ.
لكنّ هذه الأداة أثبتت أيضاً فائدتها في مهمة حاسمة أخرى، إذ رصدت أكثر من 50 موقعاً يُصدر مستويات انبعاثات فائقة في آسيا الوسطى والشرق الأوسط وجنوب غرب الولايات المتحدة، على ما ذكرت وكالة الفضاء الأميركية الثلاثاء.
وقال رئيس وكالة ناسا بيل نيلسون إن هذه القدرة "لن تساعد العلماء في تحديد مصدر تسرب الميثان بشكل أفضل فحسب، لكنّها تساعد أيضاً في فهم كيفية معالجة ذلك وبسرعة". وأوضح أندرو ثورب من مختبر الدفع النفاث التابع لوكالة ناسا، في بيان أن بعض سحب الانبعاثات التي تم اكتشافها كانت "من الأكبر من نوعها على الإطلاق".
وأضاف "ما وجدناه في مثل هذا الوقت القصير تخطى كل ما يمكن تخيله".