بانوراما

هل يمكن أن يتسبب النحل في عواصف رعدية؟

اكتشف فريق من العلماء من جامعة بريستول، أن نحل العسل يمكن أن ينتج قدرا كبيرا من الشحنات الكهربائية في الغلاف الجوي، مماثلة لما يمكن أن تولدها عاصفة رعدية. وبحسب موقع gestion، توصل العلماء ... إقرأ المزيد

معمارية مصرية تبتكر منازل منخفضة التكلفة

مع تغير المناخ، وتفاقم أزمة الطاقة عالميا لا سيما بعد الحرب الروسية الأوكرانية، زادت الحاجة لبناء منازل توفر قدرا أكبر من الطاقة، وفي نفس الوقت تقلل الانبعاثات التي تضر بالمناخ، لا سيما ... إقرأ المزيد

براءة معيد بكلية الطب من تهمة قتل فئران زميلته

قضت محكمة مصرية، ببراءة معيد بكلية الطب البيطري بجامعة جنوب الوادي، بمدينة قنا، جنوب البلاد، من تهمة قتل 60 فأرًا لإفساد تجارب زميلته بالكلية. وأصدرت محكمة جنح مستأنف قنا، الحكم على المعيد الجامعي ... إقرأ المزيد

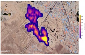
رصد مواقع انبعاثات الميثان الفائقة من الفضاء

كشفت مهمة جديدة لوكالة ناسا الأميركية من الفضاء عن عشرات المواقع المسؤولة عن انبعاثات فائقة من الميثان، في إنجاز يأمل العلماء أن يساهم في الحد من انبعاثات هذا الغاز المساهم بدرجة كبيرة ... إقرأ المزيد

رصد كسوف الشمس من داخل معابد الكرنك بمصر

رصد معهد البحوث الفلكية والجيوفيزيقية المصري، كسوف الشمس الجزئي من ساحة معابد الكرنك التاريخية في مدينة الأقصر جنوبي مصر، وذلك لأول مرة. وحسب مسؤولين في مجال الفلك والآثار تحدثوا لموقع "سكاي نيوز ... إقرأ المزيد

أمطار الدولارات.. قصة جريمة سرقة في الشارع

انتهت سرقة صالة قمار في تشيلي بطريقة غير متوقعة، حيث رمى اللصوص الأموال التي سرقوها على طريق سريع، أثناء مطاردتهم. ورمى اللصوص الأموال التي سرقوها على طريق سريع مزدحم، وشوهدت سيارة للشرطة تقوم ... إقرأ المزيد

أديداس تعتزم إنهاء شراكتها مع كانييه وست

قالت وكالة بلومبرغ، الثلاثاء، إن شركة أديداس الألمانية، لتصنيع المستلزمات الرياضية تخطط لإنهاء شراكتها مع كانييه وست، وذلك عقب سلسلة من التصرفات العدوانية من مغني الراب ومصمم الأزياء الأميركي.وأضاف التقرير أن أديداس ... إقرأ المزيد

ما حقيقة فسخ روتانا لتعاقدها مع شيرين؟

 كشف مسؤول عن شركة روتانا للصوتيات والمرئيات في مصر حقيقة فسخ التعاقد مع الفنانة شيرين عبد الوهاب، بعد أزمتها الأخيرة. وكانت مواقع صحفية والعديد من الصفحات المهتمة بأخبار الفن على مواقع التواصل ... إقرأ المزيد